السبت، 6 يناير 2018

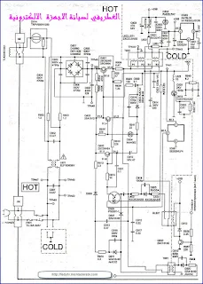
دوائر بور الي اجهزة بانسونيك Panasonic

دوائر بور الي اجهزة بانسونيك Panasonic
تقبلوا تحياتي اخوكم #سيدالغطريفي
لا تنسنوا الدعاء لي والي ابي وامي بالرحمه والمغفرة بظهر الغيب{ امانة }
*** تابعوني علي جروبي الغطريفي لصيانة الاجهزة الالكترونية
https://www.facebook.com/groups/1975478609361401/













ليست هناك تعليقات:

إرسال تعليق

شكرااا الي كل من زائر مدونتي
لا تنسنوا الدعاء لي والي ابي وامي بالرحمه والمغفرة وان يبارك لية في اولادي بظهر الغيب{ امانة }